Posts: 76
Threads: 7
Joined: Jul 2018
Reputation:
0
Picked up a fairly rust free 98 Sport Auto from Oklahoma and transported it to Virginia. Some issues.
1. Push button switch installed for starting. Got to fix it properly.
2 Wont stay running when started. Have to feather pedal until thermostat opens up, it eventually stays running but at around 2500 rpms..
3. ODBII port not working, my Torque App on phone won't see it. Have a '97 sport that has to be parted for rusty frame , ODBII worked with it so I know my reader is fine. Works on other vehicles.
Push button is probably because neutral safety switch went bad, more likely than keyswitch but have to test. Have to pull that mess apart and sort out the real issue. shouldn't be too hard. If it is the ignition switch the one out of my 97 should do the trick.
Won't stay running is bigger issue, Looks like parts where 'shotgunned' without diagnosing the real issues. Pick them apart.
ODBII no dome light so have to start checking fuses under the dash and see if thats the reason.
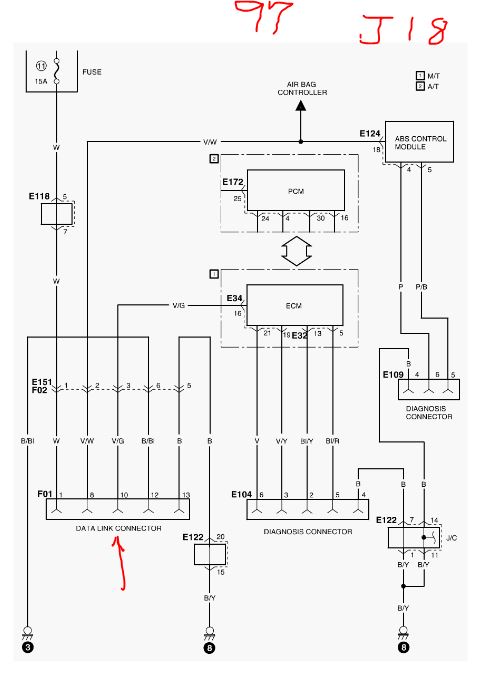
I have a 97 wiring diagram manual. Hopefully it will be close enough and I wont have to find a 98. These are expensive.
The vehicle has one rust spot behind left rear wheel and its just a dirty vehicle but it should be a keeper.
Posts: 6,097
Threads: 12
Joined: Apr 2013
Reputation:
29
12-08-2018, 09:33 PM
(This post was last modified: 12-08-2018, 09:48 PM by fixkick.)
welcome
j18 sport, 1.8liters DOHC (4speed automatic) a very rare car, 10,000 made total> tiny. only seen 1, ever, my buddy's
first off the PCM are not the same, nor injectors. 96,97,98 (in 97 TCM moved inside the ECU and renamed ECU to PCM)
the scan tool needs power, at the power jack pin16 ( check this pin, key on, I bet it is dead, and why comms fail.) white wire cut there.
I do not have the fuse wiring on 97. but is at alldata.com
i bet the fuse for that is blown, (usually the comm port does not die at Odb2)
see my running list of changes on this car, amazing ,changes.
http://fixkick.com/one-point-eight.html
the injectors in 1998 have the ignitor module on the fire wall deleted and all 4 transistors inside moved to the COP coils inside,(so new injectors 98)
the bad starting, could lots of things even bad fuel.
bad spark plugs.
ECU dead fix first, see if ECU is in limphome mode with dead sensor, caused.
books online
https://www.alldatadiy.com/buy/
mitchels. $20
http://www.eautorepair.net/Marketing/Default.asp
and all this, for sure check all fuses first.
ok fuse 11 is blown to DLC pin 16 (wire color,white) 15amp. spec.but this fuse also kill power to ECU via main relay.
Electronic fuel injection system, A/T control system, Meter and gauge, Headlight, Clearance, Side maker, Tail
and license plate light, Room light, Heater and air conditioning, Warning control system, Radio, Data link
connector (DLC) / Diagnosis connector, Anti-lock brake system, Cruise control system, Cigarette lighter, Clock
(12-08-2018, 03:54 PM)thebanjoman Wrote: Picked up a fairly rust free 98 Sport Auto from Oklahoma and transported it to Virginia. Some issues.
1. Push button switch installed for starting. Got to fix it properly.
2 Wont stay running when started. Have to feather pedal until thermostat opens up, it eventually stays running but at around 2500 rpms..
3. ODBII port not working, my Torque App on phone won't see it. Have a '97 sport that has to be parted for rusty frame , ODBII worked with it so I know my reader is fine. Works on other vehicles.
Push button is probably because neutral safety switch went bad, more likely than keyswitch but have to test. Have to pull that mess apart and sort out the real issue. shouldn't be too hard. If it is the ignition switch the one out of my 97 should do the trick.
Won't stay running is bigger issue, Looks like parts where 'shotgunned' without diagnosing the real issues. Pick them apart.
ODBII no dome light so have to start checking fuses under the dash and see if thats the reason.
I have a 97 wiring diagram manual. Hopefully it will be close enough and I wont have to find a 98. These are expensive.
The vehicle has one rust spot behind left rear wheel and its just a dirty vehicle but it should be a keeper.
warning some scan tools do not work on all 3 years of SPORTS, we know they changed protocals 3 times then. pain it is.
but new scanners always do them all,
the 97 DLC at lower dash edge uses pin 10 (and ground )_ to talk to the OBD2, tool if this pin is empty on your tool , scan will fail.
wire color V/G on car.
some scan tools only do pins 2 and 7 data lines
pin 10 is SAE J1850 Line (Bus -) my guess air bags /abs?
pin 2 and 3, also , this may be scan tool PCM lines
here are all pins (no CANBUS 1996/7/8)
old scan tools do not support all these.
PIN 1 - Manufacturers discretion
PIN 2 - SAE J1850 Line (Bus +) * book on the car tells me this j1850 is used for scanning,PCM.
PIN 3 - Manufacturers discretion
PIN 4 - Chassis Ground
PIN 5 - Signal Ground
PIN 6 - SAE J2284 (CAN High) *
PIN 7 - K Line of ISO 9141-2 & ISO/DIS 4230-4*
PIN 8 - Manufacturers discretion
PIN 9 - Manufacturers discretion
PIN 10 - SAE J1850 Line (Bus -) * (yours)
PIN 11 - Manufacturers discretion
PIN 12 - Manufacturers discretion
PIN 13 - Manufacturers discretion
PIN 14 - SAE J2284 (CAN Low) *
PIN 15 - L Line of ISO 9141-2 & ISO/DIS 4230-4*
PIN 16 - Unswitched Vehicle Battery Positive
suzuki for some lame reasons markes pin 16 as one, this is dead wrong, but colors will be right. 16 for sure is power. that the scan tool needs to run.
ok on 2nd throught the pins may be 2 and 3 for comms
and pin 10 is airbags./or ABS. not sure.
97/98 , shows the ecu moving to 97 car. here. and now PCM.
http://www.fixkick.com
Posts: 6,097
Threads: 12
Joined: Apr 2013
Reputation:
29
12-08-2018, 09:44 PM
(This post was last modified: 12-08-2018, 09:46 PM by fixkick.)
the odd running can be also
iSC speed control jammed, gummed up
EGR jammed open same reasons but will have no power near idle.
does engine have full power once it hits 180F coolant?
2500 hot? rpm, ISC dead, or ECU in limphome, mode. with full power????
98 ECU is very different, and only works with 98 injectors,for sure.
no scans and dead comm port is not good; others have complained about lack of comms for years, on SPORTS only, and was found there tools did not do all OBD2 com ports as all new tools do.
pin 2 and 10
some tools do only pin 7. comm levels.
a good tool does all 4 ways. (4th is CAN bus , last added)
seen many car with DLC pin 16 wire cut (power) for the owner DIY some accessories, (vast) for stealing power, to worst of all autostarts. or added cruise or added stereo AMPs etc. (hacks)
make sure the DLC hardness wires look ok. at dash lower edge.
yes do hope you hack is TCM neutral safety switch bypass and not worse.
http://www.fixkick.com
Posts: 76
Threads: 7
Joined: Jul 2018
Reputation:
0
(12-08-2018, 09:44 PM)fixkick Wrote: the odd running can be also
iSC speed control jammed, gummed up
EGR jammed open same reasons but will have no power near idle.
does engine have full power once it hits 180F coolant?
2500 hot? rpm, ISC dead, or ECU in limphome, mode. with full power????
98 ECU is very different, and only works with 98 injectors,for sure.
no scans and dead comm port is not good; others have complained about lack of comms for years, on SPORTS only, and was found there tools did not do all OBD2 com ports as all new tools do.
pin 2 and 10
some tools do only pin 7. comm levels.
a good tool does all 4 ways. (4th is CAN bus , last added)
seen many car with DLC pin 16 wire cut (power) for the owner DIY some accessories, (vast) for stealing power, to worst of all autostarts. or added cruise or added stereo AMPs etc. (hacks)
make sure the DLC hardness wires look ok. at dash lower edge.
yes do hope you hack is TCM neutral safety switch bypass and not worse.
Thank you, this is AMAZING feedback. I need to get this one in my shop, I'm parting out my 97 and its 18 degrees outside this morning and don't want to be messing with it outside.. Too many projects. '92 Samurai, a 1929 Model A Ford, and the parting out '97, plus the new '98 all in 900 sq foot. Can't sling a dead cat without hitting something.
Know the '98 auto is a bit different with the PCM but its in really good shape for a 20 yr old vehicle. You don't see them like this in the rust belt.
Guy I got it from wasn't much of a mechanic just a parts swapper and not a good diagnoser, I have seen from the parts in the back that he did swap injectors and coil packs and said the previous owner did the switch mess.
So first order of this is to undo the switch mess and try to get ti back to stock and start from there. Your details will certainly help.
This J18 has 240K on it. I have a 73K J23 sitting here that I want to put in it. I know the CCs are greater but it ran perfectly in my '97 with just a long block swap, keeping the rest. It's been done on 5spds alot. Auto shouldn't be too awful hard to make work also.
Posts: 6,097
Threads: 12
Joined: Apr 2013
Reputation:
29
(12-08-2018, 11:00 PM)thebanjoman Wrote: (12-08-2018, 09:44 PM)fixkick Wrote: the odd running can be also
iSC speed control jammed, gummed up
EGR jammed open same reasons but will have no power near idle.
does engine have full power once it hits 180F coolant?
2500 hot? rpm, ISC dead, or ECU in limphome, mode. with full power????
98 ECU is very different, and only works with 98 injectors,for sure.
no scans and dead comm port is not good; others have complained about lack of comms for years, on SPORTS only, and was found there tools did not do all OBD2 com ports as all new tools do.
pin 2 and 10
some tools do only pin 7. comm levels.
a good tool does all 4 ways. (4th is CAN bus , last added)
seen many car with DLC pin 16 wire cut (power) for the owner DIY some accessories, (vast) for stealing power, to worst of all autostarts. or added cruise or added stereo AMPs etc. (hacks)
make sure the DLC hardness wires look ok. at dash lower edge.
yes do hope you hack is TCM neutral safety switch bypass and not worse.
Thank you, this is AMAZING feedback. I need to get this one in my shop, I'm parting out my 97 and its 18 degrees outside this morning and don't want to be messing with it outside.. Too many projects. '92 Samurai, a 1929 Model A Ford, and the parting out '97, plus the new '98 all in 900 sq foot. Can't sling a dead cat without hitting something.
Know the '98 auto is a bit different with the PCM but its in really good shape for a 20 yr old vehicle. You don't see them like this in the rust belt.
Guy I got it from wasn't much of a mechanic just a parts swapper and not a good diagnoser, I have seen from the parts in the back that he did swap injectors and coil packs and said the previous owner did the switch mess.
So first order of this is to undo the switch mess and try to get ti back to stock and start from there. Your details will certainly help.
This J18 has 240K on it. I have a 73K J23 sitting here that I want to put in it. I know the CCs are greater but it ran perfectly in my '97 with just a long block swap, keeping the rest. It's been done on 5spds alot. Auto shouldn't be too awful hard to make work also.
i want your 29' ford, love them,. my grand-dad had one, was blast to drive . brakes converted first. 3million still on the road, (amazing no>?)
no I agree, the 98 can run, not saying it is a pig only rare good car.
the j20 is stroked 18, and most parts the same but not crank.
I'd buy J18 too if found rust free, nice find for sure.!
The compression good, it will run good soon.
fluids good, brakes good, hoses , belts ok.
engine runs, (yes) cool.
does it reach 180f and hold? (not float tempr. like mad, low .high , low, repeat) if yes this has 2 causes, unique to just this car.
does it have full power even though the idle is fubar.?
my buds j18 we scanned it with 5 of my scan tools only the newest tool worked.
when it scanned we got P0400 EGR and it was dirty, (motor controlled EGR easy to clean)
good luck to you and ouch 18 degr.
http://www.fixkick.com
Posts: 76
Threads: 7
Joined: Jul 2018
Reputation:
0
(12-09-2018, 02:39 AM)fixkick Wrote: (12-08-2018, 11:00 PM)thebanjoman Wrote: (12-08-2018, 09:44 PM)fixkick Wrote: the odd running can be also
iSC speed control jammed, gummed up
EGR jammed open same reasons but will have no power near idle.
does engine have full power once it hits 180F coolant?
2500 hot? rpm, ISC dead, or ECU in limphome, mode. with full power????
98 ECU is very different, and only works with 98 injectors,for sure.
no scans and dead comm port is not good; others have complained about lack of comms for years, on SPORTS only, and was found there tools did not do all OBD2 com ports as all new tools do.
pin 2 and 10
some tools do only pin 7. comm levels.
a good tool does all 4 ways. (4th is CAN bus , last added)
seen many car with DLC pin 16 wire cut (power) for the owner DIY some accessories, (vast) for stealing power, to worst of all autostarts. or added cruise or added stereo AMPs etc. (hacks)
make sure the DLC hardness wires look ok. at dash lower edge.
yes do hope you hack is TCM neutral safety switch bypass and not worse.
Thank you, this is AMAZING feedback. I need to get this one in my shop, I'm parting out my 97 and its 18 degrees outside this morning and don't want to be messing with it outside.. Too many projects. '92 Samurai, a 1929 Model A Ford, and the parting out '97, plus the new '98 all in 900 sq foot. Can't sling a dead cat without hitting something.
Know the '98 auto is a bit different with the PCM but its in really good shape for a 20 yr old vehicle. You don't see them like this in the rust belt.
Guy I got it from wasn't much of a mechanic just a parts swapper and not a good diagnoser, I have seen from the parts in the back that he did swap injectors and coil packs and said the previous owner did the switch mess.
So first order of this is to undo the switch mess and try to get ti back to stock and start from there. Your details will certainly help.
This J18 has 240K on it. I have a 73K J23 sitting here that I want to put in it. I know the CCs are greater but it ran perfectly in my '97 with just a long block swap, keeping the rest. It's been done on 5spds alot. Auto shouldn't be too awful hard to make work also.
i want your 29' ford, love them,. my grand-dad had one, was blast to drive . brakes converted first. 3million still on the road, (amazing no>?)
no I agree, the 98 can run, not saying it is a pig only rare good car.
the j20 is stroked 18, and most parts the same but not crank.
I'd buy J18 too if found rust free, nice find for sure.!
The compression good, it will run good soon.
fluids good, brakes good, hoses , belts ok.
engine runs, (yes) cool.
does it reach 180f and hold? (not float tempr. like mad, low .high , low, repeat) if yes this has 2 causes, unique to just this car.
does it have full power even though the idle is fubar.?
my buds j18 we scanned it with 5 of my scan tools only the newest tool worked.
when it scanned we got P0400 EGR and it was dirty, (motor controlled EGR easy to clean)
good luck to you and ouch 18 degr.
I love the Torque android phone app, If could find a decent scanner that would work with would read my new '98 it I'd upgrade, I know of a friend with a '97 sport auto that his scanner would not work, but he took it to AutoZone and they could read the codes so that is certainly understandable that all ODBII readers not the same. I will continue to look for other options for scanning. As the vehicle is not tagged yet, I just got it last weekend. I flew out and drove 1100 miles back home with it on a tow dolly. Given the lack of driving ability yet I can't get it to a place to pull codes (Chicken/egg kind of thing) and I don't have a friend with a scanner that might be able to read it. I'm looking at 'bluedriver' and checking the reviews instead of a $14 clone.
Yep, the '29 is actually my Wifes.. She inherited it from her Father, She rode on the running board as a kid home from the top of her street when her Dad came home from work. It's been in the family since the 50s.. I'm completing a frame off, now on the wood bows for the roof. Lot of work.
My '97 has black carpet, panels and the '98 has gray, I HATE the gray so I'll be swapping all the parts over to black and it will give me a good chance to see every aspect of the floor. It looks good but the carpet is toast and my black is better.
I will eventually repaint it at some point as the usual clear coat is trash but this one is worthy of getting paint. My other one was 'Rustoleum black rattle can' worthy.
Cutting up and parting out the '97 soon to get the '98 in to work where it's warm.
Posts: 6,097
Threads: 12
Joined: Apr 2013
Reputation:
29
12-09-2018, 05:22 AM
(This post was last modified: 12-09-2018, 05:32 AM by fixkick.)
just like the internet (TCP-ip) and lots of ways to connect, up, to communicate (fiber/cable modem,/dialup./DSL, and SAT) once connected it works.
OBD2 is like that in that are are 4 ways to connect,
the connections all 4 use 4 sets of connection pins.
each uses different signal levels and a good too does all 4.
one way to do this is see what pins are wired in the scan too, most old tools are missing some the 4 sets of comm channels.
the worst is the $8 ELM tool that does not do all 4 not even close.
if the 97 ECU talks , why would the 98 not talk?
for now only what matters is not the computer or smart phone
what matters is hardware, if it works on all 4 levels of communications pin sets. only this matters first, if not 4 , then vast numbers of cars are not done.
wish I knew the exact scan tool you have,there are like 1000s now most are clones.
one of the best is this company that others clone 1/2 way.
https://www.amazon.com/dp/B00H9S71LW/ref...22174ca744
best is if it lists this, the CAN bus does all 2004? and newer cars.
once it connects you can scan all federal codes (P0xxxx ) engine codes. and see TCM codes too. both all federal, (p1xxx codes are there and are suzuki only codes) all readers ive seen can read P0 and p1 factory codes.
never seen any of these fail, ever, it does all cars made USA (sold here) 96+
https://www.scantool.net/
Legislated OBD-II protocols:
ISO 15765-4 (CAN 250/500 kbps, 11/29 bit)
ISO 14230-4 (Keyword Protocol 2000)
ISO 9141-2 (Asian, European, Chrysler)
J1850 VPW (GM)
J1850 PWM (Ford)
PCM
the non sport 96+ uses pin 2 and 10 (i traced every inch to prove that
then in 1999 uses pin 7 only. (for PCM)PCM/ABS/SRS all 3.
pin 7 is K-Line of ISO 9141-2 and ISO 14230-4
pin2/10 is SAE J1850 PWM only (not SAE J1850 VPW) ( I do not know if Suzuki uses VPW or PWM (guess this) on this pin and the scan tool must do both)
I have never traced a sport.
so if pins 2 or 7 or 10 on your scan tool has those pins missing , as is common, (for sure $8 scan tools) it will fail on many old suzuki's
best I can tell, lacking car in hand
is in 1997 suzuki switched form pin 7 only to pin 2/10 pair, for sure true on all G16s 96 to 98
knowing this one fact on suzuki you do know why those pins missing on any scan tool renders it useless for those years.
the years later want to CAN bus. 2004? and 2008 all are can bus.
that is why it is best to have a real scan tool, not a clone, 2008 or newer, so it does all cars
if you buy clone it can be just clone of 1996 and will not work. (missing pins are the top clue)
also on CANADA cars all I said above may not be true, they started OBD2 in 1998, what what is there IDK, (parts swapping out of country is super bad) PCM, but my FSM shows, canada listed for OBD2, 1996 so... must be voluntary.
here is my code list
see all sport codes here, see factory codes p1xxx
http://www.troublecodes.net/suzuki/
http://www.fixkick.com
Posts: 6,097
Threads: 12
Joined: Apr 2013
Reputation:
29
12-09-2018, 05:35 AM
(This post was last modified: 12-09-2018, 05:36 AM by fixkick.)
most sidekicks G16 the dome fuse blow
kills dead
dome
and ECU memory , cant store DTCs
and some kill dead the OBD2 DLC pin 16.
so fix the dome fuse first. always. never allow it to blow,
it also stores TCM errors.
i do not have a true and accurate schematic on any sport
only this jewel
just wrong cops , I have no 98 schematics. sorry. mitchels does I think
http://www.fixkick.com/ECU/18L/18LiterECU1.pdf
http://www.fixkick.com
Posts: 76
Threads: 7
Joined: Jul 2018
Reputation:
0
(12-09-2018, 05:22 AM)fixkick Wrote: just like the internet (TCP-ip) and lots of ways to connect, up, to communicate (fiber/cable modem,/dialup./DSL, and SAT) once connected it works.
OBD2 is like that in that are are 4 ways to connect,
the connections all 4 use 4 sets of connection pins.
each uses different signal levels and a good too does all 4.
one way to do this is see what pins are wired in the scan too, most old tools are missing some the 4 sets of comm channels.
the worst is the $8 ELM tool that does not do all 4 not even close.
if the 97 ECU talks , why would the 98 not talk?
for now only what matters is not the computer or smart phone
what matters is hardware, if it works on all 4 levels of communications pin sets. only this matters first, if not 4 , then vast numbers of cars are not done.
wish I knew the exact scan tool you have,there are like 1000s now most are clones.
one of the best is this company that others clone 1/2 way.
https://www.amazon.com/dp/B00H9S71LW/ref...22174ca744
best is if it lists this, the CAN bus does all 2004? and newer cars.
once it connects you can scan all federal codes (P0xxxx ) engine codes. and see TCM codes too. both all federal, (p1xxx codes are there and are suzuki only codes) all readers ive seen can read P0 and p1 factory codes.
never seen any of these fail, ever, it does all cars made USA (sold here) 96+
https://www.scantool.net/
Legislated OBD-II protocols:
ISO 15765-4 (CAN 250/500 kbps, 11/29 bit)
ISO 14230-4 (Keyword Protocol 2000)
ISO 9141-2 (Asian, European, Chrysler)
J1850 VPW (GM)
J1850 PWM (Ford)
PCM
the non sport 96+ uses pin 2 and 10 (i traced every inch to prove that
then in 1999 uses pin 7 only. (for PCM)PCM/ABS/SRS all 3.
pin 7 is K-Line of ISO 9141-2 and ISO 14230-4
pin2/10 is SAE J1850 PWM only (not SAE J1850 VPW) ( I do not know if Suzuki uses VPW or PWM (guess this) on this pin and the scan tool must do both)
I have never traced a sport.
so if pins 2 or 7 or 10 on your scan tool has those pins missing , as is common, (for sure $8 scan tools) it will fail on many old suzuki's
best I can tell, lacking car in hand
is in 1997 suzuki switched form pin 7 only to pin 2/10 pair, for sure true on all G16s 96 to 98
knowing this one fact on suzuki you do know why those pins missing on any scan tool renders it useless for those years.
the years later want to CAN bus. 2004? and 2008 all are can bus.
that is why it is best to have a real scan tool, not a clone, 2008 or newer, so it does all cars
if you buy clone it can be just clone of 1996 and will not work. (missing pins are the top clue)
also on CANADA cars all I said above may not be true, they started OBD2 in 1998, what what is there IDK, (parts swapping out of country is super bad) PCM, but my FSM shows, canada listed for OBD2, 1996 so... must be voluntary.
here is my code list
see all sport codes here, see factory codes p1xxx
http://www.troublecodes.net/suzuki/
I'm well aware of TCP/IP I've been an iT guy for 35 years working with Unix even before the 'commercial Internet'.. ;-) I put National Public Radio (NPR) on the Internet back in late '94 when I was a manager there.
I'm making space to get it into the shop and should have the old one's frame on the trailer tomorrow and pulling wires and everything I can to save and then get what I can by the pound for it. Next weekend I am hoping to have some.
I also have an old 'superchips' programmer for my old Dodge that is supposed to read codes so I will throw that on it and see if it reads anything. Other than that I will have to get better tools.
We'll turn this into a learning experience and get as much info as we can and maybe it will be helpful to others.
Posts: 76
Threads: 7
Joined: Jul 2018
Reputation:
0
(12-09-2018, 09:00 AM)thebanjoman Wrote: (12-09-2018, 05:22 AM)fixkick Wrote: just like the internet (TCP-ip) and lots of ways to connect, up, to communicate (fiber/cable modem,/dialup./DSL, and SAT) once connected it works.
OBD2 is like that in that are are 4 ways to connect,
the connections all 4 use 4 sets of connection pins.
each uses different signal levels and a good too does all 4.
one way to do this is see what pins are wired in the scan too, most old tools are missing some the 4 sets of comm channels.
the worst is the $8 ELM tool that does not do all 4 not even close.
if the 97 ECU talks , why would the 98 not talk?
for now only what matters is not the computer or smart phone
what matters is hardware, if it works on all 4 levels of communications pin sets. only this matters first, if not 4 , then vast numbers of cars are not done.
wish I knew the exact scan tool you have,there are like 1000s now most are clones.
one of the best is this company that others clone 1/2 way.
https://www.amazon.com/dp/B00H9S71LW/ref...22174ca744
best is if it lists this, the CAN bus does all 2004? and newer cars.
once it connects you can scan all federal codes (P0xxxx ) engine codes. and see TCM codes too. both all federal, (p1xxx codes are there and are suzuki only codes) all readers ive seen can read P0 and p1 factory codes.
never seen any of these fail, ever, it does all cars made USA (sold here) 96+
https://www.scantool.net/
Legislated OBD-II protocols:
ISO 15765-4 (CAN 250/500 kbps, 11/29 bit)
ISO 14230-4 (Keyword Protocol 2000)
ISO 9141-2 (Asian, European, Chrysler)
J1850 VPW (GM)
J1850 PWM (Ford)
PCM
the non sport 96+ uses pin 2 and 10 (i traced every inch to prove that
then in 1999 uses pin 7 only. (for PCM)PCM/ABS/SRS all 3.
pin 7 is K-Line of ISO 9141-2 and ISO 14230-4
pin2/10 is SAE J1850 PWM only (not SAE J1850 VPW) ( I do not know if Suzuki uses VPW or PWM (guess this) on this pin and the scan tool must do both)
I have never traced a sport.
so if pins 2 or 7 or 10 on your scan tool has those pins missing , as is common, (for sure $8 scan tools) it will fail on many old suzuki's
best I can tell, lacking car in hand
is in 1997 suzuki switched form pin 7 only to pin 2/10 pair, for sure true on all G16s 96 to 98
knowing this one fact on suzuki you do know why those pins missing on any scan tool renders it useless for those years.
the years later want to CAN bus. 2004? and 2008 all are can bus.
that is why it is best to have a real scan tool, not a clone, 2008 or newer, so it does all cars
if you buy clone it can be just clone of 1996 and will not work. (missing pins are the top clue)
also on CANADA cars all I said above may not be true, they started OBD2 in 1998, what what is there IDK, (parts swapping out of country is super bad) PCM, but my FSM shows, canada listed for OBD2, 1996 so... must be voluntary.
here is my code list
see all sport codes here, see factory codes p1xxx
http://www.troublecodes.net/suzuki/
I'm well aware of TCP/IP I've been an iT guy for 35 years working with Unix even before the 'commercial Internet'.. ;-) I put National Public Radio (NPR) on the Internet back in late '94 when I was a manager there.
I'm making space to get it into the shop and should have the old one's frame on the trailer tomorrow and pulling wires and everything I can to save and then get what I can by the pound for it. Next weekend I am hoping to have some.
I also have an old 'superchips' programmer for my old Dodge that is supposed to read codes so I will throw that on it and see if it reads anything. Other than that I will have to get better tools.
We'll turn this into a learning experience and get as much info as we can and maybe it will be helpful to others.
Did some more messing with this vehicle. Further review of the parts bag that came with the truck is that they replaced the TPS with some form of NO NAME 'chinesium' TPS and pulled the HITACHI unit. I tested the HITACHI unit with a VOM and it does change resistance so I'm going to put back on the HITACHI unit and set the voltage and see if it makes any difference. I'm almost sure (but will verify) that the TPS on there now isnt' calibrated properly. I am not sure if I trust one with no markings at all.
Got ahold of a friends Scanner.. NO dice. I'll keep trying ones I can borrow ;-)
|